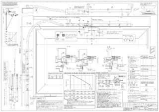
OL 90 N

Flexible link arm without accessories * For bespoke angular and arched windows and window sill transmission

Flexible link arm without accessories
  • Clean fixing to the window sill and masonry through accessories
  • Can be operated with the hand lever
Contact us

Application Areas

  • Can be used as a solution for mullion-frame transmissions and reveal transmissions on rectangular windows
  • Reveal depths of max. 650 mm can be realised
  • Segmental arch and semicircular arched windows can be realised using flexible link arms
  • Can be used in combination with an OL 90 N scissor
  • Installation on wooden, plastic and aluminium windows
  • Frame installation and installation on the masonry

Technical data

Flexible link arm without accessories
Length 1250 mm

Downloads

Variants & Accessories

Contact

GEZE Central 900-730-440 GEZE Service 900-730-442